2023/12/18
3409
中国再生铅行业起步于上世纪70年代末,在最近十年内取得了长足的发展,这主要得益于两方面因素:第一,我国的精炼铅,特别是铅酸蓄电池的需求量巨大,如果全部依赖于铅矿提炼原生铅,并不利于缓解国家铅矿资源短缺的现状,然而再生铅回收则能够有效缓解这个问题。同时再生铅回收工序比原生铅通过采、选以及冶炼的工序简单,可以显著降低生产成本。第二,废旧铅酸蓄电池等废铅属于固体废料,如果不能有效合理回收,将对自然环境产生严重污染。随着国家对环境保护、资源综合有效利用的持续关注,更为再生铅行业的发展奠定了基础。
为推动再生铅行业持续健康发展,2020年9月1日起,修订后的《中华人民共和国固体废物污染环境防治法》开始实施,进一步规范再生铅行业的准入门槛,明确再生铅行业发展的方向。
1. 再生铅行业用氧需求情况
再生铅的生产工艺主要分为湿法冶炼和火法冶炼两种。我国再生铅企业绝大部分采用火法冶炼工艺,其中尤以富氧底吹熔池熔炼炉和富氧侧吹熔池熔炼炉等富氧燃烧熔炼炉在近些年作为主流工艺用于再生铅冶炼。这两种熔炼炉型均采用烧枪通入富氧和天然气进行燃烧,分别从炉体底部浸没搅动熔体和从炉体侧面伸入炉体进行侧吹强化熔炼。
其中的主要成分氧气起到了助燃的作用,是提高生产效率、优化工艺所必不可少的组成部分。
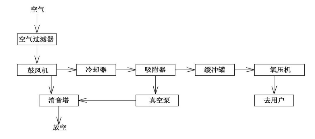
2. 变压吸附制氧技术的特点
变压吸附制氧技术是近几十年来迅速发展起来的一种常温空分制氧工艺,其主要原理如下:
空气中的主要组份是氮气和氧气,因此可选择对氮和氧具有不同吸附选择性的吸附剂,通过工艺流程的设计,使氮和氧分离制得氧气。
氮和氧都具有四极矩,但氮的四极矩比氧的大得多,因此通过氮氧在沸石分子筛上的吸附能力差异,使得空气在加压状态下通过装有沸石分子筛吸附剂的吸附塔,氮气被分子筛吸附,氧气因吸附较少,在气相中得到富集并流出吸附塔,使氧、氮分离获得氧气。其主要工艺如下:

目前市场普遍认可的变压吸附制氧主流工艺是采用高效锂基分子筛吸附剂和径向流吸附器、高频气动蝶阀为主要吸附单元,双轴伸电机“一拖二”带动罗茨鼓风机和罗茨真空泵实现动力输出,全系统针对性隔声降噪技术解决噪音相关问题。
变压吸附制氧技术具有投资少、能耗低、运行维护费用低、工艺条件温和、工艺流程简单、启停车灵活迅速、自动化程度高、负荷调节范围广、建设工期短、安全性好和无环境污染等诸多优点。变压吸附制氧装置凭借着诸多优点,已经被广泛应用于有色金属冶炼(炼铜、炼锌、炼铅、钛白粉等)、黑色金属冶炼(高炉富氧喷煤、电炉炼钢等)、富氧燃烧(工业窑炉、玻璃窑炉、电解铝)、化工造气(合成氨等)、污水处理、纸浆漂白、双氧水生产、臭氧发生、水产养殖、碳黑生产等各个领域。
3. 变压吸附制氧技术在再生铅行业的应用举例
北京北大先锋科技有限公司是中国最早开发成功高效锂X型分子筛制氧吸附剂的厂家,同时该公司通过丰富的设计、制造、安装、调试、运行维护等经验,已经在国内外累计建造近200套工业制氧装置,是拥有最多VPSA工业制氧业绩的设备供应商。本文将以北大先锋公司为再生铅行业建设的一组变压吸附制氧装置为例进行介绍。
该项目为江西齐劲材料有限公司再生铅项目投资、建设并运营的一套双塔最大规模的变压吸附制氧装置,由北大先锋设计承建,为江西齐劲再生铅项目侧吹熔池熔炼炉富氧熔炼提供7500Nm3/h,纯度80%的氧气,以满足其工艺生产需求。

图为:北大先锋位该项目建设的两塔径向床VPSA制氧装置(7500/80)
在冶炼过程中,富氧的主要作用是与天然气混合,通过若干支浸没在熔池渣层中的喷枪喷射到炉内,由于喷枪喷入的高速气流使得熔池液面剧烈搅动,加速了反应,使得固体物质能够快速的熔化、氧化。
该套制氧装置采用两塔径向吸附床变压吸附制氧工艺,于2020年5月底一次开车成功,各项指标均满足用户要求,其中主要技术指标如下:
序号 指标名称 数值(最热月值)
1 装置型号 ZO-7500/80 LOX
2 产品氧气流量 7520Nm3/h
3 产品氧气浓度 80.5%
4 单位制氧电耗: 0.32KWh/Nm3
5 启动时间: 10分钟
6 产品氧气温度: 约40℃
7 产品氧气露点: -60℃
单位制氧电耗和启动时间这两项指标可以充分显示出变压吸附制氧技术电耗明显低于其他制氧工艺,以及装置启停更加简单灵活等特点。该项目的成功运行,为江西齐劲材料有限公司侧吹熔炼提供了稳定的用氧环境,有助于企业进一步提高能源利用效率,节约生产成本。
4. 结语
随着再生铅行业环保要求日趋严格,我国再生铅产业将逐步规范,市场集中度将大幅提升,技术领先的优质企业将因此而受益。以此看来,再生铅冶炼工艺特别是火法冶炼工艺也将会顺应产业发展和市场需求进行持续优化改进。变压吸附制氧技术以其投资少、工期短、能耗低、启停灵活等诸多特点,越来越广泛地应用到再生铅行业中,是助力企业实现节能增产的较优选择。